阿摩線上測驗
登入
首頁
>
技檢◆氣壓-丙級
> 無年度 - 08000 氣壓 丙級 工作項目 01:識圖#18691
無年度 - 08000 氣壓 丙級 工作項目 01:識圖#18691
科目:
技檢◆氣壓-丙級 |
選擇題數:
84 |
申論題數:
0
試卷資訊
所屬科目:
技檢◆氣壓-丙級
選擇題 (84)
1. 引導操作止回閥由控制信號開啟,其符號為
。
2. 內部引導式氣壓安全閥,其符號為
。
3. 機械式操作閥中,可分輥子式、彈簧式、按棒式及單向動作輥子式等,其中按棒式之符號為
(A)
(B)
(C)
(D)
。
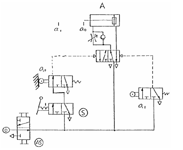
4. 依照一般繪氣壓迴路圖原則,下圖中何者有錯誤?(A)氣源開關(AS)(B)啟動開關(S)(C)極限開關 a
0
(D)氣壓缸 A。
5. 參閱下圖,操作啟動開關 S 後,下列各種敘述何者正確?(A)立即切換至原來位置(使產生脈衝訊號)則氣壓缸 A 不會運動(B)立即切換至原來位置(使產生脈衝訊號)則氣壓缸 A 伸出後停留在前端位置(C)並鎖在“通”的閥位, 則氣壓缸 A 伸出至端點再退回到原來位置後停止(D)並“鎖”在通的閥位,則氣壓缸 A 連續作往復運動。
6. 快速排氣閥的符號是
。
7. 有關下圖符號之敘述,何者不正確?(A)兩控制端同時由一訊號操作時閥位不會變換(B)將 Y 端直接接上氣源時此 閥的操作與彈簧回位者相同(C)只在 Z 端輸入脈衝訊號後控制閥會停在左邊閥位(D)只在 Y 端輸入脈衝訊號後,控 制閥會停止右邊閥位。
8. 下圖符號所代表的控制閥是(A)延時啟動,瞬間復歸,常閉式延時閥(B)延時啟動,瞬間復歸,常開式延時閥(C)瞬 間啟動,延時復歸,常閉式延時閥(D)瞬間啟動,延時復歸,常開式延時閥。
9.
表示(A)緩衝氣壓缸(B)差動氣壓缸(C)增壓缸(D)單動氣壓缸 靠外力回行。
10.
表示(A)氣壓閥(B)電磁閥(C)雙壓閥(D)順序閥。
11. 壓力開關符號為
。
12. 間接作動電磁閥的符號
。
13. JIS 表示(A)歐洲規格(B)英國規格(C)美洲規格(D)日本規格。
14. 單向流量控制閥的符號為
。
15. 消音器的符號
。
16. 流量計的符號為
。
17. 延時導通,延時復歸計時器接點符號
。
18. 與 A=X 的功能相同的接線法是
。
19. 與
同功能的氣壓元件為
。
20. 乾燥機的符號
。
21. 真空幫浦的符號是
。
22. 表示排放管之符號,下列何者正確?
23. 過濾器的符號是
。
24. 下列各符號代表的控制閥,何者不是引導操作?
(A)
(B)
(C)
(D)
。
25. 梭動閥的符號為
26.
左圖所示,其符號是(A)四口三位閥(B)三口三位閥(C)三口二位閥(D)六口二位閥。
27.
此符號是表示(A)自動放水集水器(B)手動放水集水器(C)自動放水乾燥器(D)手動放水乾燥器。
28.
左圖所示,其符號是(A)手動操作閥(B)機械作動閥(C)電氣作動閥(D)壓力作動閥。
29. 給油器的符號
。
30.
左圖是方向控制閥控制方式(A)直接加壓作動(B)間接加壓作動(C)直接釋壓作動(D)間接電磁作動。
31. 在氣壓符號中,
大圓表示(A)止回閥(B)能量轉換(C)儀表(D)輥輪。
32.
表示(A)控制閥(B)量度儀器(C)調節器(D)控制機構。
33.
表示(A)壓力開關(B)蓄壓器(C)消音器(D)快速接頭。
34.
左圖表示(A)常開接點(B)常閉接點(C)殘留接點(D)共通點。
35. 電容器標示值 10
4
表示(A)10
4
pF(B)10
5
pF(C)10
5
nF(D)10
5
μF。
36. 安培計的符號可用下列何者表示?
。
37.
左圖之邏輯表示是
。
38.
左圖電晶體第 2 支腳是(A)基極(B)射極(C)集極(D)雙極。
39.
左圖表示(A)LED(B)LCD(C)七段顯示器(D)矩陣燈泡。
40.
左圖是何種緩衝式雙動氣壓缸(A)單向固定(B)單向可調(C)雙向固定(D)雙向可調。
41.
左圖之邏輯表示是
42.
左圖是(A)通電延時 a 接點(B)斷電延時 a 接點(C)通電延時 b 接點(D)斷電延時 b 接點。
43. 電阻之誤差符號,金色表示誤差(A)±5%(B)±10%(C)±20%(D)±50%。
44. 下列何者是單向控制閥?
。
45.
左圖是何種元件之符號?(A)流量計(B)燈號(C)指示計(D)流率計。
46. 下列何者是電磁閥之線圈?
。
47. 下列何者是直動式電磁閥之線圈氣壓符號?
。
48.
左圖是何種型式控制閥?(A)按鈕(B)腳踏(C)拉柄(D)一般手動。
49.
左圖是何種型式控制閥?(A)加壓(B)釋壓(C)電磁(D)旋轉。
50.
左圖是(A)位移步驟圖(B)位移時間圖(C)控制圖(D)相關圖。
51. 方向控制閥之符號中,A 通口表示(A)氣源(B)工作管路(C)引導管路(D)排放管路。
52. 方向控制閥之符號中,Z 通口表示(A)氣源(B)工作管路(C)引導管路(D)排放管路。
53. 下列何者是壓力控制閥?
54.
左圖是(A)壓力(B)流量(C)快速排放(D)方向控制閥。
55.
左圖是(A)快速排氣閥(B)雙壓閥(C)梭動閥(D)釋壓閥。
56.
左圖之邏輯表示是
。
57.
左圖之邏輯表示是
。
58.
左圖有關邏輯表示是
59.
左圖是(A)一般接頭(B)快速接頭(C)旋轉接頭(D)管路閉止。
60. 單位符號標註 SI 表示(A)公制單位(B)英制單位(C)國際單位系統(D)技術單位系統。
61.
左圖是(A)加數計數器(B)減數計數器(C)差數計數器(D)累計計數器。
62.
左圖重置(reset)用通口是(A)P(B)A(C)X(D)R。
63.
左圖是(A)按鈕作動(B)一般手動(C)手柄作動(D)直推作動。
64.
左圖是一種(A)控制閥(B)控制機構(C)致動器(D)調節器。
65.
左圖之邏輯表示是
66.
左圖是(A)NOR(B)OR(C)NAND(D)XOR 邏輯。
67.
左圖是(A)止回閥(B)脈衝頂出器(C)真空順序閥(D)氣壓噴射器。
68.
左圖表示(A)自動給油(B)自動排水(C)自動濾清(D)自動調整。
69.
表示(A)油壓管路(B)氣壓管路(C)電氣線路(D)流子管路。
70.
此符號表示(A)雙動氣壓缸(B)乾燥機(C)過濾器(D)加熱器。
71. 下列何種符號無控制氣體流量之機能?
。
72. 為抑制氣壓系統排氣噪音,應裝置消音器,其符號為
。
73. 下列何者不屬於真空吸盤種類?
。
74. 控制閥的作動方式中,此
符號表示(A)雙向輥輪(B)氣動(C)電磁線圈(D)機械操作。
75. 控制閥的作動方式中,此
符號表示(A)機械(B)氣動(C)電磁線圈(D)單向輥輪操作。
76. 下列符號何者不是表示氣壓缸在二端點可調緩衝?
77. 下列符號何者表示氣壓缸可停止任一位置?
。
78. 下列何者為快速排氣閥附消音器?
。
79.
此符號代表的是(A)單向氣壓馬達(B)雙向氣壓馬達(C)雙輸出空壓機(D)單輸出空壓機。
80. 有關下圖之敘述,何者錯誤?(A)5/2 方向閥驅動單氣壓缸運動(B)5/2 方向閥為電磁線圈操作氣動彈簧回位(C)獨立 調節共同排氣附消音器(D)5/2 方向閥需要最低啟動壓力。
81. 下列敘述何者正確?(A)氣壓缸於定位控制比伺服馬達來得精密(B)相較於液壓缸出力,氣壓缸較大(C)氣壓缸的機 械動作要比純機構設計來得簡單(D)氣壓控制僅限用於無防爆的場合。
82. 下列何者為乾燥機(器)的符號?
。
83. 有關下列符號之敘述,何者完全正確?(A)過濾器(B)過濾器附自動水排(C)過濾器附自動水排與濾芯汙染 顯示器(D)過濾器附手動水排與濾芯汙染顯示器。
84.
此符號代表的是(A)負壓壓力開關(B)3/2 電磁閥(C)電氣極線開關(D)正壓壓力開關。
申論題 (0)
相關試卷
114年 - 08000 氣壓 丙級 工作項目 05:操作及維修 101-133(2025/12/03 更新)#134188
114年 · #134188
114年 - 08000 氣壓 丙級 工作項目 05:操作及維修 51-100(2025/12/03 更新)#134187
114年 · #134187
114年 - 08000 氣壓 丙級 工作項目 05:操作及維修 1-50(2025/12/03 更新)#134186
114年 · #134186
114年 - 08000 氣壓 丙級 工作項目 04:運轉調整 51-106(2025/12/03 更新)#134185
114年 · #134185
114年 - 08000 氣壓 丙級 工作項目 04:運轉調整 1-50(2025/12/03 更新)#134184
114年 · #134184
114年 - 08000 氣壓 丙級 工作項目 03:儀表及工具使用 101-138(2025/12/03 更新)#134183
114年 · #134183
114年 - 08000 氣壓 丙級 工作項目 03:儀表及工具使用 51-100(2025/12/03 更新)#134182
114年 · #134182
114年 - 08000 氣壓 丙級 工作項目 03:儀表及工具使用 1-50(2025/12/03 更新)#134181
114年 · #134181
114年 - 08000 氣壓 丙級 工作項目 02:元件認識 101-146(2025/12/03 更新)#134180
114年 · #134180
114年 - 08000 氣壓 丙級 工作項目 02:元件認識 51-100(2025/12/03 更新)#134179
114年 · #134179