題組內容
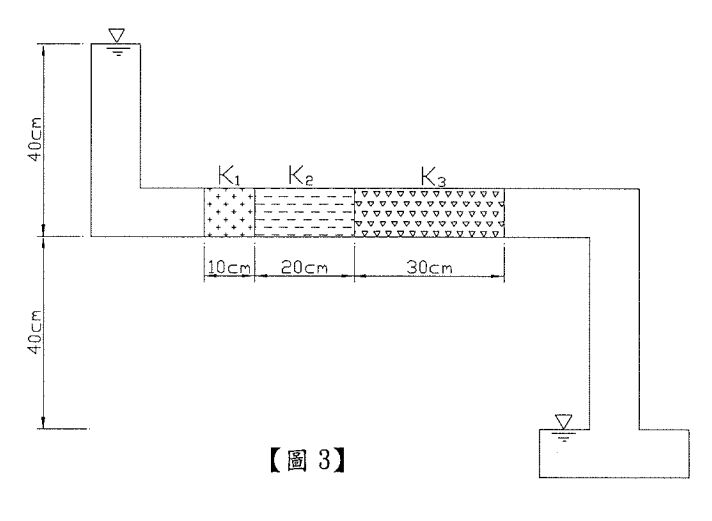
4.如右下【圖3】所示,已知滲流管直徑10 cm,内裝土樣1、土樣2及土樣3,其滲透係數分 別為 K1= 2x10-2 cm/sec、K2= 4x10-2 cm/sec、K3= 3x10-2 cm/sec。請依下列敘述作答:(均須含算式)
(1)滲流量(Q)為多少?(單位為cm3/sec) (計算至小數點後第2位,以下四捨五入) (5分)
詳解 (共 1 筆)
詳解
3.1416