所屬科目:遊艇與動力小船駕駛◆營業用
54 汽油機在運轉中,滑油壓力計指示在如下圖之位置,冷機後引擎停止,首先應處置者何者最恰當? (A)換掉滑油壓力計 (B)更換滑油過濾器 (C)量測引擎滑油量 (D)補充引擎滑油量
55 下圖為某艘小艇之儀表板,依圖中① ② ③ ④ 之儀表功能,那種選項之敘述為正確者 ? (A)在①可以知道燃油櫃內之殘留量 (B)在②可以知道流過火星 塞之電流強度 (C)在③可以知道俥葉(Propeller) 之迴轉數 (D)在④可以知道 引擎滑油之溫度
58 汽油機運轉中,發現電壓計之指針在下圖所示位置,其原因下列何者最恰當? (A)點火線圈故障 (B)發電機故障 (C)啟動馬達故障 (D)分配器故障
59 汽油機運轉中,發現電流計在下圖所示位置,其原因下列何者最不恰當? (A)V 型皮帶裂紋太多或鬆弛 (B)發電機故障 (C) 啟動馬達故障 (D)分配器故障
71 下圖所示為柴油機警報裝置(安全監測)之一例,圖中之(1)~(4)亮起紅燈時之 原因,下列所述,何項為不恰當? (A)引擎滑油壓力不正常太低 (B)發電機之發電不正常 (C)冷卻水溫度不正常太低(D)冷卻海水流量太少
72 下圖為附有排氣透平機 (Exhaust Gas Turbine) 柴油機之過給系統 (Turbo Charger) 圖中(甲)所裝設機件之功能,下列所述,何項為正確? (A)空氣溫度上昇,密度減少 (B)空氣溫度上昇,容積減少 (C)空氣溫度下降,容積增加 (D)空氣溫度下降,密度增加
80 下圖為柴油機燃油系統所裝設之油水分離器(Sedimentor)圖,在分離器內有燃 油與已分離水份,水份要從圖中(1)至(4)之那一位置排出? (A)(1) (B)(2) (C)(3) (D)(4)
90 下圖為柴油機引擎之燃油系統示意圖,圖之(A)至(D)機件之功能在下述 中,何項為恰當? (A) 機件過爈燃油中之不純物 (B) 機件混合燃油與空氣 (C) 機件以一定之壓力輸送燃油 (D) 機件燃油以霧狀噴射
95 下圖為小船引擎之冷卻水泵,(1)至(4)部件中最經常需要更換之部件為何者, 否則引擎溫度會昇高? (A)(1) (B)(2) (C)(3) (D)(4)
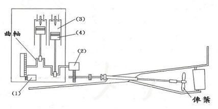
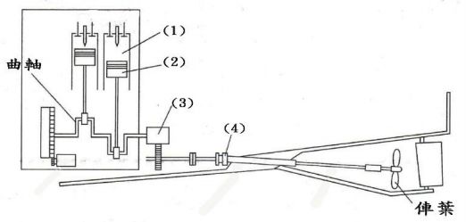
96 下圖為船內機之動力傳達系統,哪一組件為啟動引擎之用? (A)(1) (B)(2) (C)(3) (D)(4)
97 下圖為船內機之動力傳達系統,哪一組件可以防止海水滲入機艙? (A)(1) (B)(2) (C)(3) (D)(4)
98 下圖為船內機之動力傳達系統,哪一組件可以降低主機轉速,以提高推進效率? (A)(1) (B)(2) (C)(3) (D)(4)
99 下圖為水潤滑式軸,請問如海水向機艙內部滲入嚴重時,最先處理方式為調整哪一部件? (A)(1) (B)(2) (C)(3) (D)(4)
100 下圖為水潤滑式軸,請問如海水向機艙內部滲入嚴重時,如調整(甲)部件, 仍無法制止嚴重滲水,則要更換何部件? (A)(1) (B)(2) (C)(3) (D)(4)