所屬科目:技師◆流體力學與流體機械
(一)請畫出速度分布示意圖及w(x)的大致形狀,並列出速度w(x)之邊界條件。(15 分)
(二)假設油膜厚度δ及壁面處的速度梯度分布( dw/dx )wall 已知,請找出μ與ρ、δ、( dw/dx )wall 、 g之函數表達式。(請注意w及( dw/dx )wall均應為負值)(10 分)
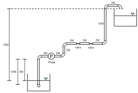
二、已知某管路系統包含一個泵、閥門、管道及接頭,且該系統的流量為0.02 m3/s、管徑為 0.2 m、管路入口能量損失係數為 0.6、出口能量損失係數為 0.05、閥門能量損失係數為 0.75、管路能量損失係數為 0.02,以及 90°接頭的能量損失係數為 0.8,請計算泵所需提供的能量水頭(以公尺為單位)。(25 分)
(一)請計算兩個壓力計讀數差異的百分比。(以含 20℃水之壓力計讀數為基準)(15 分)
(二)兩個壓力計量得之壓力差異是否隨著P1的變化而改變?(10 分)(假設水於 20℃及 80℃密度分別是ρ20W=998 kg/m3,ρ80W =972 kg/m3)
(一)泵所產生的揚程。 (15 分)
(二)在 85%效率下的輸入功率(單位以 W 表示) 。(10 分)