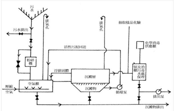
1. 如參考圖所示,該污水處理系統是屬於______。
(A)機械法循環式
(B)活性污泥法循環式
(C)機械法排出式
(D)活性污泥法排出式
答案:登入後查看
統計: A(1), B(2), C(1), D(17), E(0) #3834565
統計: A(1), B(2), C(1), D(17), E(0) #3834565